

基于MVR/多效蒸發系統的廢水零排放技術
MVR(機械蒸汽再壓縮)系統原理

一、MVR系統原理是用機械方法將低品位蒸汽再壓縮到較高溫度和壓力,使其熱品位得以提高,重新取代新鮮蒸汽為熱源。、
二、一般采用壓縮機將系統產生的二次蒸汽直接壓縮,將機械能轉變為熱能。
三、機械蒸汽再壓縮只要在蒸發啟動時提供一定的能量使系統產生二次蒸汽,然后即可不再外加蒸汽而使蒸發連續進行
四、MVR系統在回收潛熱的同時提高了熱效率,是現有能耗最低的蒸發工藝,節約熱能的同時省去了二次蒸汽處理,能節約大量冷卻水和動力消耗
多效蒸發系統原理
一、多效蒸發原理是二次蒸汽再次利用的技術,通過壓力的控制將二次蒸汽逐級梯次利用,達到減少新鮮蒸汽消耗的目的。、
二、多效蒸發,以三效為例,其新鮮蒸汽消耗為單效的0.35-0.45
三、多效蒸發有順流,逆流,并流多種形式,工藝選擇靈活,可以應對各種工況。
四、多效蒸發具有較高的操作彈性,50%-120%。
MVR系統與多效蒸發系統對比
|
對比項目 |
MVR系統 |
多效蒸發系統(三效為例) |
|
蒸發噸水費用 |
30元 |
60元 |
|
冷卻水需求 |
需要很少 |
需要大量 |
|
占地面積 |
小 |
大 |
|
操作復雜程度 |
簡單 |
復雜 |
|
主要熱源形式 |
電能 |
蒸汽 |
|
設備傳熱效率 |
低 |
高 |
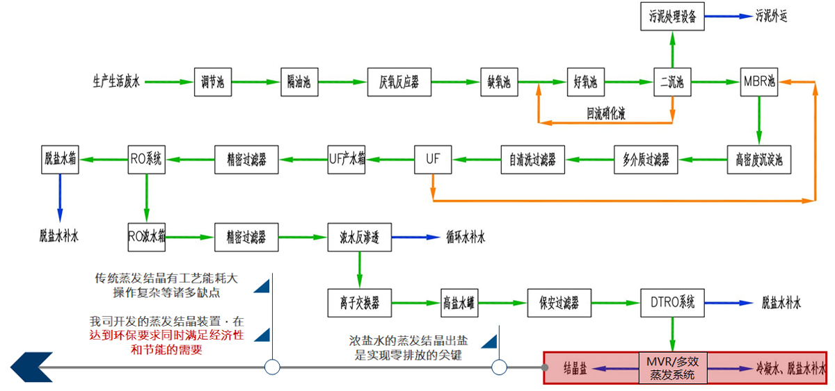
廢水零排放工藝流程
廢水零排放蒸發結晶技術難點
海派特技術優勢—基礎數據的獲取
|
|
1、 公司具有完善的實驗設備,及強大的文獻數據庫 2、 技術人員具備較強文獻查閱及實驗設計能力 3、 結合文獻數據與實驗結果可獲得準確可靠的物性基礎數據 |
海派特技術優勢—操作參數的確定
|
|
|
|
利用Aspen等工藝流程模擬軟件,可高效準確地計算出物料波動時所對應的操作參數 |
完備的中試實驗設備,可對計算出的相關工藝參數進行驗證和優化 |
海派特技術優勢—產品純度的保證
|
氣相色譜-質譜聯用 GC-MS 安捷倫|Agilent
|
|
|
1、 各類先進的分析儀器,可對水樣進行全組分分析; 2、 根據影響產品純度的雜質類型設計具有針對性的預處理方案,保證分鹽的產品純度; |
|
海派特技術優勢—產品粒度的保證
|
|
|
1、 基于流體力學理論利用CFD模擬軟件進行設備驗算優化、設計放大; 2、 設計程序科學高效,避免人為設計造成誤差; 3、 設備設計時注意減少剪切力對晶體粒子的破碎,保證結晶產品的粒度; |
海派特蒸發設備加工制造
|
|
|
|
多種形式及材質的蒸發分離室的加工 |
換熱器加工制造 |